- 雷達液位計料位計系列產品
- 壓力/液位/差壓/密度變送器
- 液位儀表系列
- 流量儀表系列
- 物位儀表系列
- 液位/溫度/壓力/流量-報警儀
- PLC/DCS自動化控制監控系統
- GPRS無線遠傳裝置
- 有紙/無紙記錄儀系列
- 溫度儀表系列
- 分析儀|檢測儀|校驗儀系列
全國銷售熱線:400-9280-163
電話:86 0517-86917118
傳真:86 0517-86899586
銷售經理:1560-1403-222 (丁經理)
??? ? ? ? 139-1518-1149 (袁經理)
業務QQ:2942808253 / 762657048
網址:http://www.hnbz8.com
電話:86 0517-86917118
傳真:86 0517-86899586
銷售經理:1560-1403-222 (丁經理)
??? ? ? ? 139-1518-1149 (袁經理)
業務QQ:2942808253 / 762657048
網址:http://www.hnbz8.com
磁翻板液位計在分離器液位測量及信號變送改造中的探索
發表時間:2019-11-01 ??點擊次數:604? 技術支持:1560-1403-222
801 及二級分離器F-V-702 的油相內置式磁浮子液位變送器穩定性欠缺、液位開關經常誤動作,為保證油田穩定生產,只能申請中期旁通。由于油田始終處于生產狀態, 無條件對其進行維修。通過添加磁翻板液位計的外掛式液位變送器及配套液位開關,與原內置式液位開關硬線并聯,組成邏輯上的雙表決,解決了長期困擾油田工藝流程運行的隱患, 為公司節省了經濟成本并穩定了生產,對其它油田類似問題的解決有很好的借鑒意義。
1 前言
明珠號入口分離器F-V-801 和二級分離器F-V-702 的油相液位開關頻繁報警或長期處于報警狀態。這些液位開關為罐內安裝的磁浮子式液位開關,受罐內液位、壓力、泡沫、原油粘性等因素影響較大,而正常生產過程中無條件進行維修及測試,再加上明珠FPSO 的生產處理量的增加,為了不影響油田生產,只能將四個液位開關進行中期旁通,但是這也成為影響安全和穩定生產的隱患。
2 改造思路探索
在油田正常生產狀態下,無條件對內置式液位開關進行維修,只能在罐外安裝新的液位變送器和開關,以實現對罐體內液位的準確測量。外置式磁翻板液位計結構基于連通器原理,主導管內的液位和容器設備內的液位高度一致。根據阿基米德定理,磁性浮子在液位中產生的浮力和重力平衡,浮子浮在液面上。當被測容器中的液位升降時,磁翻板液位計主導管中的浮子也隨之升降,浮子內的**磁鋼通過磁耦合驅動指示器內的紅白翻柱翻轉180 度,當液位上升時,翻柱由白色轉為紅色,液位下降時,翻柱由紅色轉為白色。指示器的紅白界位處容器內介質液位的實際高度,從而顯示罐內的的液位。配合磁翻板液位計液位變送器使用,可就地數字顯示或輸出4-20mA 的標準遠傳電信號至中控DCS 系統中,也可以配合磁性控制開關或接近開關使用,對液位監控報警或對進液、出液設備進行控制。
在功能上,可以通過兩種方式讓新加液位開關參與到工藝流程的邏輯控制中。一種是將新加液位開關信號線接入中控ESD 系統備用DI 點,申請ESD 廠家服務工程師進行組態;另一種是在現場接線箱直接將新加液位開關信號與原內置式液位開關信號硬線并聯,只有兩個液位開關觸點同時斷開才會觸發報警,從而組成邏輯上的雙表決。綜合比較兩種方案,后者無疑更具經濟性及可行性。
3 改造方案確定
3.1 對現有外置磁翻板液位計進行換型原入口分離器F-V-801 和二級分離器F-V-702的油相各有一個KROHNE 公司的外置式磁浮子液位計,換型為K-TEK 公司的帶液位變送器及液位開關的磁翻板液位計,液位變送器4-20mA 信號可以遠傳到中控DCS 系統中,提供實時數據顯示,給中控操作人員提供操作依據及參考。考慮到原油中含有腐蝕性物質,所以要求K-TEK 公司對磁浮子及液位計主導管進行反腐處理,提高液位計的工作穩定性及使用期限。原油粘性對磁浮子的浮力及動作有一定影響,訂購液位計時也向廠家提供油田原油密度、粘度等數據,廠家對液位計的管桶內部涂敷不沾涂層,根據檢測介質密度對磁浮子進行配重,從而保證浮子上下浮動更順暢,液位顯示更準確。
3.2 新加液位變送器信號接入中控DCS
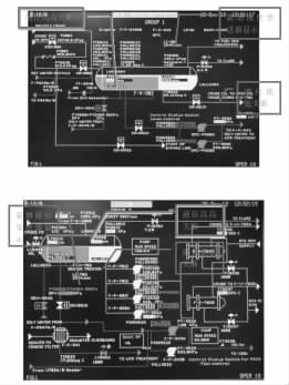
由于現場到中控室的電纜鋪設極其困難,改造借用除沙器裝置(目前處于停用狀態)上兩個差壓變送器(PDT -9510A 和PDT -9510B) 的電纜及AI 通道(=18EB501 和=18EB502),將新裝液位變送器信號引入中控。并且通過邏輯,在中控顯示相關的報警狀態。具體邏輯和中控組態如下圖:

圖2 LI-702 進入DCS 報警邏輯圖

圖4 V-702 DCS 流程圖組態畫面
其中圖1、圖2 中的低報設定點、高報設定點只作為對中控操作人員的提醒只用,并不參與邏輯運算也不產生任何關斷。
3.3 液位開關關斷邏輯改造
原來液位高高報警動作頻繁的主要原因是罐內磁浮子較小,受罐內液位、壓力、泡沫、原油粘性等因素影響較大。改造后V-702 及V-801 的油相液位低低的信號取自外掛在現場磁翻板液位計上的電器開關上,原內置液位開關進ESD 功能取消。改造后V-801 及V-702 的油相液位高高信號采用內置液位開關和外置液位開關相并聯后再接入ESD 系統,實現邏輯上的雙表決,即當兩個液位開關都檢測到液位高時,觸點都斷開,觸發關斷信號,只有一臺檢測到高液位不發出關斷信號,這樣既維持了生產的穩定又保證了安全可靠。改造后的邏輯關系如下圖:

3.4 功能測試
為確保改造后液位開關信號有效可靠,在整體線路改造完成后,進行如下測試:在ESD 旁通V-801 及V-702 液位高高及液位低低開關信號;通過通斷現場開關接線、人為移動外置式磁浮子、主動控制罐內液位高低觸發報警,經多次反復測試,換型后的外掛式液位開關與內置式液位開關配合工作穩定,感應靈敏,動作準確。
4改造效果檢驗
2012 年3 月份完成本次改造之后,并未馬上取消旁通,而是繼續對改造后的開關進行為期一個月的旁通觀察。5 月初,從ESD 系統SOE 記錄中提取出LSLL8983、LSHH8984、LSLL8531、LSHH8532 四個液位開關從2011 年9 月至2012 年4 月的報警數據,統計及分析如下:

其中LSHH8984 的一次報警為4 月14 日進行關斷信號測試時產生的,LSHH8532 的三次報警,分別為
4 月14 日關斷信號測試報警2 次,4 月27 日調整報警點時報警1 次,說明LSHH8984、LSHH8532 在整個4月內未產生誤報警,而LSLL8983、LSLL8531 依然存在由于工藝流程控制而產生的報警。通過以上數據統計可以看出,經過改造之后,V-801、V-702 油相四個液位開關,穩定性顯著增強。功能測試結果表明,此次改造效果良好,改造后的液位開關能夠滿足生產期間的液位監測及工藝安全保護需要。隨后逐步取消LSHH8984 及LSHH8532 的中期旁通。
結語
本次改造之前,為了維持油田穩定生產,只能退而求其次,申請對LSHH8984、LSHH8532 進行中期旁通,這卻給工藝流程埋下了不小的安全隱患。2012 年,油田產量節節攀升,每日處理來液zui高達到12000 多方,每日產油zui高達到6900 方。缺乏液位高高關斷信號的保護,萬一工藝控制出現小差錯或閥門失靈,洶涌的單點來液很容易由V-801 竄入火炬分液罐,再通過火炬塔落入海里。在對安全環保越來越重視的今天,這是油田難以承受的責任。改造之后,液位高高動作靈敏可靠,無疑給生產安全加上了一道值得信賴的保險。
改造成功解決了長期困擾油田的安全隱患,為海上安全生產提供了有力保障,為油田類似的設備問題提供了全新的維修和改造思路,對其它海上油田設施平臺亦有一定的借鑒意義。
上一條:液位顯示報警控制儀系列產品展示導航頁
下一條:投入式智能液位變送器在水泵水輪機頂蓋排水系統中的應用
1 前言
明珠號入口分離器F-V-801 和二級分離器F-V-702 的油相液位開關頻繁報警或長期處于報警狀態。這些液位開關為罐內安裝的磁浮子式液位開關,受罐內液位、壓力、泡沫、原油粘性等因素影響較大,而正常生產過程中無條件進行維修及測試,再加上明珠FPSO 的生產處理量的增加,為了不影響油田生產,只能將四個液位開關進行中期旁通,但是這也成為影響安全和穩定生產的隱患。
2 改造思路探索
在油田正常生產狀態下,無條件對內置式液位開關進行維修,只能在罐外安裝新的液位變送器和開關,以實現對罐體內液位的準確測量。外置式磁翻板液位計結構基于連通器原理,主導管內的液位和容器設備內的液位高度一致。根據阿基米德定理,磁性浮子在液位中產生的浮力和重力平衡,浮子浮在液面上。當被測容器中的液位升降時,磁翻板液位計主導管中的浮子也隨之升降,浮子內的**磁鋼通過磁耦合驅動指示器內的紅白翻柱翻轉180 度,當液位上升時,翻柱由白色轉為紅色,液位下降時,翻柱由紅色轉為白色。指示器的紅白界位處容器內介質液位的實際高度,從而顯示罐內的的液位。配合磁翻板液位計液位變送器使用,可就地數字顯示或輸出4-20mA 的標準遠傳電信號至中控DCS 系統中,也可以配合磁性控制開關或接近開關使用,對液位監控報警或對進液、出液設備進行控制。
在功能上,可以通過兩種方式讓新加液位開關參與到工藝流程的邏輯控制中。一種是將新加液位開關信號線接入中控ESD 系統備用DI 點,申請ESD 廠家服務工程師進行組態;另一種是在現場接線箱直接將新加液位開關信號與原內置式液位開關信號硬線并聯,只有兩個液位開關觸點同時斷開才會觸發報警,從而組成邏輯上的雙表決。綜合比較兩種方案,后者無疑更具經濟性及可行性。
3 改造方案確定
3.1 對現有外置磁翻板液位計進行換型原入口分離器F-V-801 和二級分離器F-V-702的油相各有一個KROHNE 公司的外置式磁浮子液位計,換型為K-TEK 公司的帶液位變送器及液位開關的磁翻板液位計,液位變送器4-20mA 信號可以遠傳到中控DCS 系統中,提供實時數據顯示,給中控操作人員提供操作依據及參考。考慮到原油中含有腐蝕性物質,所以要求K-TEK 公司對磁浮子及液位計主導管進行反腐處理,提高液位計的工作穩定性及使用期限。原油粘性對磁浮子的浮力及動作有一定影響,訂購液位計時也向廠家提供油田原油密度、粘度等數據,廠家對液位計的管桶內部涂敷不沾涂層,根據檢測介質密度對磁浮子進行配重,從而保證浮子上下浮動更順暢,液位顯示更準確。
3.2 新加液位變送器信號接入中控DCS
由于現場到中控室的電纜鋪設極其困難,改造借用除沙器裝置(目前處于停用狀態)上兩個差壓變送器(PDT -9510A 和PDT -9510B) 的電纜及AI 通道(=18EB501 和=18EB502),將新裝液位變送器信號引入中控。并且通過邏輯,在中控顯示相關的報警狀態。具體邏輯和中控組態如下圖:

圖2 LI-702 進入DCS 報警邏輯圖

圖4 V-702 DCS 流程圖組態畫面
其中圖1、圖2 中的低報設定點、高報設定點只作為對中控操作人員的提醒只用,并不參與邏輯運算也不產生任何關斷。
3.3 液位開關關斷邏輯改造
原來液位高高報警動作頻繁的主要原因是罐內磁浮子較小,受罐內液位、壓力、泡沫、原油粘性等因素影響較大。改造后V-702 及V-801 的油相液位低低的信號取自外掛在現場磁翻板液位計上的電器開關上,原內置液位開關進ESD 功能取消。改造后V-801 及V-702 的油相液位高高信號采用內置液位開關和外置液位開關相并聯后再接入ESD 系統,實現邏輯上的雙表決,即當兩個液位開關都檢測到液位高時,觸點都斷開,觸發關斷信號,只有一臺檢測到高液位不發出關斷信號,這樣既維持了生產的穩定又保證了安全可靠。改造后的邏輯關系如下圖:

3.4 功能測試
為確保改造后液位開關信號有效可靠,在整體線路改造完成后,進行如下測試:在ESD 旁通V-801 及V-702 液位高高及液位低低開關信號;通過通斷現場開關接線、人為移動外置式磁浮子、主動控制罐內液位高低觸發報警,經多次反復測試,換型后的外掛式液位開關與內置式液位開關配合工作穩定,感應靈敏,動作準確。
4改造效果檢驗
2012 年3 月份完成本次改造之后,并未馬上取消旁通,而是繼續對改造后的開關進行為期一個月的旁通觀察。5 月初,從ESD 系統SOE 記錄中提取出LSLL8983、LSHH8984、LSLL8531、LSHH8532 四個液位開關從2011 年9 月至2012 年4 月的報警數據,統計及分析如下:

其中LSHH8984 的一次報警為4 月14 日進行關斷信號測試時產生的,LSHH8532 的三次報警,分別為
4 月14 日關斷信號測試報警2 次,4 月27 日調整報警點時報警1 次,說明LSHH8984、LSHH8532 在整個4月內未產生誤報警,而LSLL8983、LSLL8531 依然存在由于工藝流程控制而產生的報警。通過以上數據統計可以看出,經過改造之后,V-801、V-702 油相四個液位開關,穩定性顯著增強。功能測試結果表明,此次改造效果良好,改造后的液位開關能夠滿足生產期間的液位監測及工藝安全保護需要。隨后逐步取消LSHH8984 及LSHH8532 的中期旁通。
結語
本次改造之前,為了維持油田穩定生產,只能退而求其次,申請對LSHH8984、LSHH8532 進行中期旁通,這卻給工藝流程埋下了不小的安全隱患。2012 年,油田產量節節攀升,每日處理來液zui高達到12000 多方,每日產油zui高達到6900 方。缺乏液位高高關斷信號的保護,萬一工藝控制出現小差錯或閥門失靈,洶涌的單點來液很容易由V-801 竄入火炬分液罐,再通過火炬塔落入海里。在對安全環保越來越重視的今天,這是油田難以承受的責任。改造之后,液位高高動作靈敏可靠,無疑給生產安全加上了一道值得信賴的保險。
改造成功解決了長期困擾油田的安全隱患,為海上安全生產提供了有力保障,為油田類似的設備問題提供了全新的維修和改造思路,對其它海上油田設施平臺亦有一定的借鑒意義。
上一條:液位顯示報警控制儀系列產品展示導航頁
下一條:投入式智能液位變送器在水泵水輪機頂蓋排水系統中的應用
- 相關文章
-
- 80G 高頻雷達物位計液位計適用于泡沫和攪拌工況的原因分析 【2025-08-06】
- 80G高頻雷達液位計防腐防爆耐高溫的功能是如何實現的? 【2025-07-23】
- 高頻雷達液位計在石油行業液位測量應用中的優勢有哪些 【2025-07-17】
- 雷達液位計測量時如何有效規避攪拌葉片和泡沫的干擾? 【2025-07-07】
- 溫度變送器多少錢一套 【2023-12-28】
- 浮球液位變送器表頭 【2024-01-07】
- 投入式液位變送器原 【2024-01-06】
- 單法蘭液位變送器功能介紹 【2024-01-02】
- 頂裝式磁性液位變送器調試 【2023-12-20】
- 渦輪流量計常見的四類故障與技巧解決方法 【2016-06-25】








